اگر قصد دارید از ترموستاتهای اتاقی هانیول در مدلهای T6360 یا T4360 استفاده نمایید، ما برای شما یک راهنمای کلی تهیه کردهایم. این راهنما به شما کمک خواهد کرد تا با ویژگیها و امکانات این ترموستاتها بیشتر آشنا شوید. این مدلها با طراحی کاربرپسند و عملکرد بهینه، گزینههای مناسبی برای کنترل دمای محیط هستند. با مطالعه این دستورالعمل، میتوانید به درک بهتری از امکانات و قابلیتهای موجود در این محصولات دست یابید و انتخاب بهتری در راستای نیازهای خود داشته باشید. با تندیس حرارت پیشرو در ادامه همراه باشید.
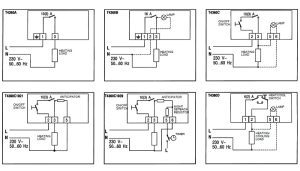
بخشهای مختلف ترموستاتهای هانیول مدل T4360/ T6360
الف) حسگر
حسگر ترموستات از دو صفحه فلزی دایرهای شکل و انعطافپذیر تشکیل شده که به هم جوش داده شدهاند. درون این حسگر مقدار کمی گاز مایع وجود دارد، به میزان 0٫125 گرم. این گاز تحت تأثیر تغییرات دما، فشارش تغییر میکند. وقتی دما تغییر میکند، دیافراگم دوتایی شروع به حرکت میکند و این تغییرات حرکتی به کنترل جریان هوای گرم و سرد کمک میکند. به عبارت دیگر، این حسگر به ما اجازه میدهد تا دما را به خوبی تنظیم کنیم و از راحتی بیشتری در محیط خود لذت ببریم. با این سیستم هوشمند، میتوانیم دما را به طور مؤثری کنترل کرده و فضای زندگیمان را متناسب با نیازهایمان تنظیم کنیم.
ب) مقاومت حرارتی (آنتی سیپاتور)
در سیستمهایی که سرعت تغییرات دما یا جریان خروجی بالاست، پیشنهاد میشود از ترموستاتهایی استفاده کنید که دارای مقاومت حرارتی یا همان آنتی سیپاتور هستند. این نوع ترموستاتها میتوانند به شما کمک کنند تا از نوسانات ناگهانی در جریان خروجی جلوگیری کنید. به عبارت دیگر، این ترموستاتها با تنظیم دقیق دما و جلوگیری از تغییرات ناگهانی، باعث میشوند که سیستم شما به طور روانتری عمل کند و از بروز مشکلاتی مانند افزایش یا کاهش شدید جریان در امان بمانید. استفاده از این فناوری به بهبود کارایی و ثبات سیستمهای حساس کمک میکند و میتواند عمر مفید تجهیزات را نیز افزایش دهد.

ج) لامپ نشانگر
در بعضی از مدلها، یک لامپ نشانگر وجود دارد که وظیفهاش نمایش «بدون ولتاژ» است. این لامپ بهگونهای طراحی شده که به محض اینکه سیستم گرمایش یا سرمایش روشن میشود، روشن میشود. این ویژگی به ما کمک میکند تا بفهمیم آیا سیستم فعال است یا خیر. به عبارت دیگر، وقتی لامپ روشن میشود، میدانیم که سیستم بهدرستی کار میکند و در حال انجام وظیفهاش است. این نشانگر میتواند به ما اطمینان بدهد که دستگاه به درستی عمل میکند و نیازی به نگرانی نیست. بنابراین، وجود این لامپ نه تنها کاربردی است بلکه به ما حس آرامش و اطمینان میدهد.
د) سوئیچهای کمکی
سوئیچ «روشن/خاموش» در قسمت ورودی اصلی ترموستات، به شما این امکان را میدهد که دما را در حالتهای مختلف کنترل کنید. به علاوه، سوئیچ «تابستان/زمستان» به شما اجازه میدهد که بهصورت دستی بین حالتهای گرمایش و سرمایش جابجا شوید. در واقع، وقتی که دما پایین میآید، حالت گرمایشی فعال میشود و برعکس، در دماهای بالاتر، حالت سرمایشی کار میکند. این ویژگیها به شما کمک میکند تا در هر فصل از سال راحتی و آسایش را در فضای منزل خود حفظ کنید. به این ترتیب، میتوانید بهراحتی با تغییرات دما سازگار شوید و از شرایط مطلوبی برخوردار شوید.
بیشتر بخوانید: انواع ترموستات و نحوه کارکرد آنها
ترموستات محافظ در برابر یخزدگی
ترموستاتها به ما کمک میکنند تا از یخزدگی لولههای آب در شرایط هوای سرد جلوگیری کنیم. این دستگاهها بهخصوص در نقاطی نصب میشوند که لولهها بیشتر در معرض سرما قرار دارند. با استفاده از این ترموستاتها، میتوانیم به راحتی دما و زمان فعالیت سیستم را مدیریت کنیم. به این ترتیب، اگر دما به حدی پایین بیفتد که احتمال یخ زدن وجود داشته باشد، ترموستات بهطور خودکار عمل کرده و از یخزدن لولهها جلوگیری میکند. این کار نهتنها از خسارتهای احتمالی جلوگیری میکند، بلکه به ما این امکان را میدهد که در فصلهای سرد سال، بدون نگرانی از مشکلات لولهکشی، به راحتی از آب استفاده کنیم.
خرابی ترموستات
در صورت خرابی ترموستات، امکان تعمیر و استفاده مجدد از آن وجود ندارد. باید آن را مطابق با شرایط زیستمحیطی و مقررات داخلی دور انداخت. لطفاً آن را در آتش نیندازید.

مراحل نصب ترموستات T4360/ T6360 هانیول
الف) نکات مهم قبل از نصب ترموستات
۱- مطمئن شوید که نصاب دستگاه شما از کارشناسان آموزش دیده باشد.
۲- قبل از شروع نصب جریان برق را قطع کنید.
ب) مکان نصب ترموستاتها
ترموستاتهای اتاقی T4360 و T6360 ابزارهایی عالی برای کنترل دما در سیستمهای گرمایشی شما هستند. برای اینکه این ترموستاتها به درستی کار کنند، باید آنها را در جایی نصب کنید که هوای آزاد و متعادلی در آن جریان داشته باشد. بهترین محل نصب، روی دیوار داخلی اتاق و در ارتفاع تقریبی ۱٫۵ متری از کف است. همچنین حواستان باشد که این ترموستاتها را در مکانهایی که نور مستقیم خورشید به آنها میتابد یا در نزدیکی لولههای آب خیلی گرم یا سرد قرار ندهید. این کار باعث میشود دما را به درستی حس نکنند و عملکردشان تحت تاثیر قرار بگیرد. با رعایت این نکات، میتوانید از کارایی بهتر و عمر طولانیتر ترموستاتهایتان بهرهمند شوید.
ج) نصب ترموستات
ترموستاتهای اتاقی مدلهای T4360 و T6360 به راحتی میتوانند روی دیوار یا داخل جعبه انشعاب نصب شوند. برای نصب این ترموستاتها، پیچهای مخصوصی در نظر گرفته شده که کار را برای شما آسان میکند. به همین خاطر، شما میتوانید با خیال راحت و به سادگی ترموستات را در مکان دلخواه خود قرار دهید. این ویژگی نهتنها به زیبایی محیط شما کمک میکند، بلکه کنترل دما را نیز به راحتی در دست شما میگذارد. پس اگر به دنبال یک راهحل مناسب برای تنظیم دما در فضای خود هستید، این ترموستاتها گزینههای خوبی هستند که نصب آنها نیز بسیار ساده است.